在电源设计领域,线性稳压器(LDO)和开关电源(SMPS)是两种为常用的方案。然而,在实际应用中,究竟该选择哪一种呢?它们之间又存在哪些区别呢?今天,我们就用直白易懂的语言为你详细讲解。

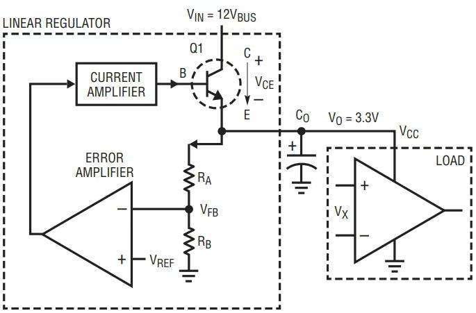
LDO 的思想是 “牺牲电压换稳定”。例如,当输入电压为 12V,而我们需要 3.3V 的输出电压时,LDO 会通过内部的晶体管(相当于可变电阻)将多余的 8.7V “消耗” 掉,这部分能量会以热量的形式散发出去。

- 超简单:通常只需要输入、输出电容和反馈电阻就能正常工作,电路设计相对简单。
- 超低噪声:由于没有开关动作,输出几乎没有纹波,非常适合音频、射频等对噪声敏感的电路。
- 瞬态响应快:内部反馈环路响应迅速,当负载发生突变时,电压能够快速恢复稳定。
- 低压差:部分 LDO 的输入输出压差可以低至 20mV,这使得它在电池供电设备中具有很大的优势。
- 效率低:以 12V 转 3.3V 为例,其效率仅为 27.5%,其余 72.5% 的能量都转化为热量,造成了能量的浪费。
- 发热大:当电流较大时,必须添加散热片,否则可能会触发过热保护甚至烧毁元件。
- 只能降压:LDO 只能实现降压功能,无法进行升压或反相操作(如将 + 12V 转换为 - 5V)。

- 小电流、低噪声应用:如传感器、运放的供电等。
- 输入输出电压接近:例如从 5V 转换为 3.3V。
- 对成本敏感、不想进行复杂设计的场合。
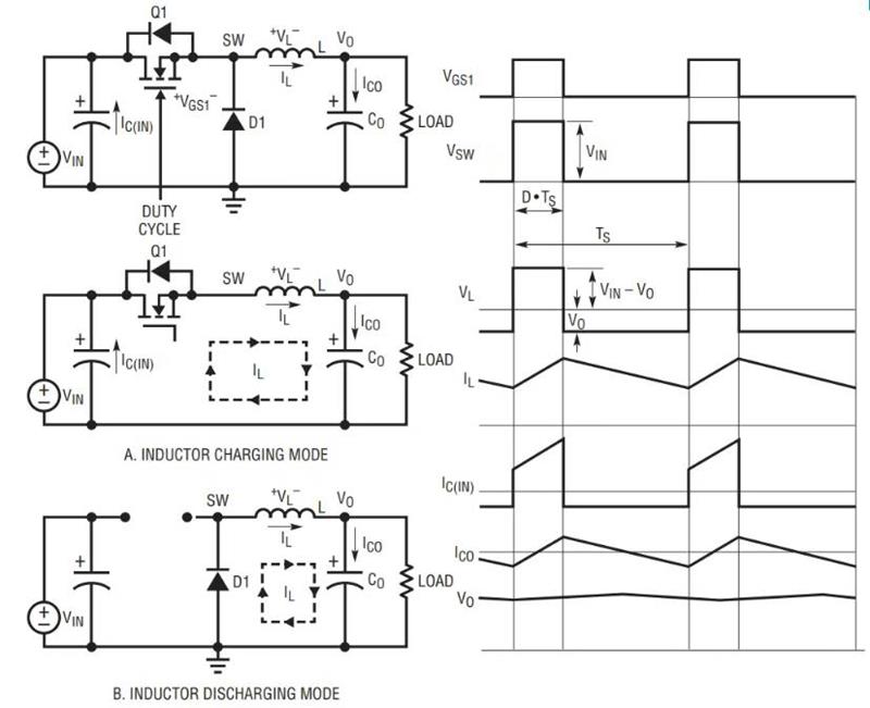
开关电源的是 “高频开关 + 电感储能”。它通过快速开关 MOS 管,配合电感和电容进行滤波,将输入电压 “切割” 并重新组合,从而得到所需的输出电压。
- 效率高:同样以 12V 转 3.3V 为例,开关电源的效率轻松就能达到 90% 以上,发热情况也大大减少。
- 支持升降压:能够实现 Buck(降压)、Boost(升压)、Buck - Boost(升降压)等多种功能。
- 适合大电流:几十安培的 CPU 供电基本都采用开关电源。
- 设计复杂:需要选择合适的电感、MOS 管,并进行补偿环路的设计,对于新手来说容易出现问题。
- 有开关噪声:高频开关动作会产生电磁干扰(EMI),可能会对敏感电路造成干扰。
- 瞬态响应慢:相比 LDO,在负载突变时,电压恢复速度稍慢,但可以通过优化设计来改善。
- 大电流应用:如 CPU、GPU 的供电。
- 输入输出电压差大:例如从 24V 转换为 5V。
- 对效率要求高的场合:如电池供电设备。

- LDO 要点
- 散热问题:例如,当进行 12V 转 5V、电流为 1A 的转换时,损耗功率为 (12 - 5)×1 = 7W,如果不添加散热片,元件可能会过热冒烟。
- 不能随便并联:普通 LDO 并联时会出现电流不均的问题,但像 ADI 的 LT3080 这种带有均流功能的 LDO 则可以进行并联。
- 开关电源要点
- 注意电感选型:电感过小会导致储能不足,带载能力变差,发热严重甚至使电路出现异常;电感过大则会使响应速度变慢,影响动态性能。
- 注意 PCB 布局:如果高频开关路径处理不当,轻则导致效率大幅下降,重则使电磁干扰(EMI)超标。
- 注意环路参数调试的稳定性:如果补偿参数调试不当,电源可能会出现振荡现象,或者响应速度极慢。
- 要简单、低噪声:选择 LDO,但要注意散热问题。
- 要高效、大电流:选择开关电源,但需要花费时间进行调试。
- 输入输出压差小:LDO 可能更为划算。
- 输入输出压差大:果断选择开关电源。